
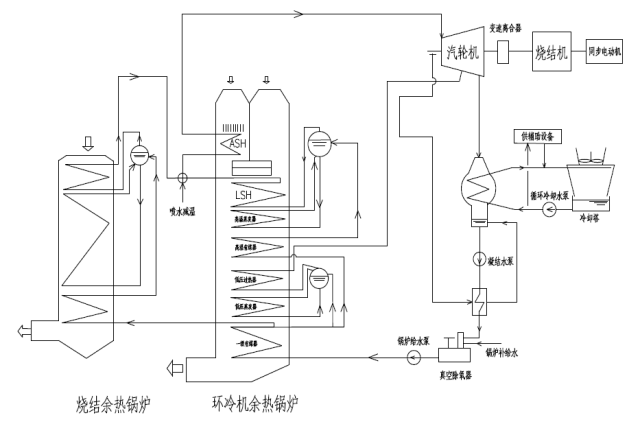
图1 SHRT 技术系统工艺流程图
烧结余热能量回收驱动技术(SHRT),是利用烧结余热产生的蒸汽驱动烧结主抽风机,使烧结余热汽轮机、烧结主抽风机以及同步电动机同轴串联布置,形成烧结余热与烧结主抽风机能量回收二机组。
关键技术
(1)烧结余热产生的废热通过余热锅炉产生蒸汽,再通过汽轮机转换为机械能,直接作用在轴系上,与电动机同轴驱动烧结主抽风机,提高能源利用效率;
(2)机组采用大型变速离合器,能够使烧结汽轮机与机组实现在线啮合、在线脱开;
(3)三机联合机组软件设计及组态、轴系稳定性计算。
适用的技术条件 | 项目用户 | 建设规模 | 投资额 (万元) | 节能量(tce/a) | 减排量(tCO2/a) | 单位节能/减排量(gce/kWh) | 投资回收期(年) |
130㎡-400㎡冶金烧结等中大型烧结机 | 328㎡烧结机改造 | 5000 | 13824 | 36495 |
| 发改委气候司谢极谈碳市场:服务于减碳 而… | |
| 紧跟政策引领,把握林业碳汇产业发展机遇 | |
| 【绿石碳视野】企业碳管理案例分析(七) | |
| 【绿石碳视野】企业碳管理案例分析(五) | |
| 【绿石碳视野】企业碳管理案例分析(三) | |
| 【绿石碳视野】企业碳管理案例分析(二) |
![]() |
上海碳交易履约工作顺利完成 |
| 为进一步加强碳排放控制与管理,上海市在试… |
![]() |
福建碳市场首个履约期将于6月30… |
| 记者从省发改委了解到,福建省碳市场自去年1… |
![]() |
广东碳排放配额履约工作顺利完成… |
| 根据《广东省碳排放管理试行办法》(广东省… |
![]() |
发改委气候司谢极谈碳市场:服务… |
| “第八届地坛论坛”在北京举行。国家发展和… |
![]() |
美加州州长力挺《巴黎协定》 已… |
| 美国总统特朗普6月1日宣布退出《巴黎协定》… |
![]() |
广东:珠三角3年内建成国家森林… |
| 森林城市群建设时间表出台 参与《规划》制定… |